old car

Wiring Diagram

 

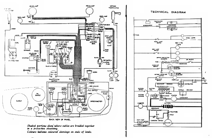
This is the wiring diagram for the 1935 Austin Ten

double-click for larger .jpg